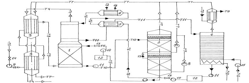
Аппаратурно-технологическая схема очистки природного газа КНГКМ

Энергия в данном процессе расходуется на покрытие потерь холода, на абсорбцию паров воды и частично Н2S и СО2. Большая часть энергии, расходуемой на получение холода для отвода тепла абсорбции кислых компонентов, компенсируется при десорбции кислых компонентов, однако часть извлекаемых примесей десорбируется при нагревании раствора выше температуры окружающей среды. Поэтому коэффициент полезного использования холода при десорбции не превышает 60-80% /7, 8/.

Спецификация аппаратурной схемы очистки природного газа: 1 – двухступенчатый абсорбер (1); 2 – вакуум колонна (1); 3 – теплообменник (2); 4 – колонна-ректификационная (1); 5 – теплообменник-рекуперативный(1); 6 – испаритель (холодильник) (1); 7 – холодильник водный (1); 8 – вакуум-насос (2); 9 – компрессор (1); 10 – насос подачи метанола (2); 11 – насос откачки метанола (3); 12 – емкость метанола(2); 13 – вентиль регулируемый (3); 14 – вентиль запорный (1); 15 – насос подачи пара (1); Т1 – трубопровод, подающий природный газ на очистку; Т2 – трубопровод сжатого природного газа; Т3 – трубопровод охлажденного природного газа; Т4 – очищенный природный газ; Т5 – оборотный метанол в I ступень; Т6 – трубопровод, подающий оборотный метанол во II ступень; Т7 – газ кислый, концентрированный; Т8 – хладагент; Т9 – трубопровод холодной воды; Т10 – метанол оборотный (возврат, I ступень); Т11 – метанол оборотный (возврат, II ступень); Т12 – глухой пар

Рисунок 7. Аппаратурная технологическая схема очистки природного газа КНГКМ от кислых газов

Потери метанола от испарения, обусловленные значительным давлением паров метанола даже при низких давлениях /6/, можно значительно увеличить, если на выходе очищенного газа из второй ступени абсорбера поставить каплеуловитель из пористых материалов или с помощью других приспособлений.

Перейти на страницу: 1 2 

Экологические заметки

Соблюдение принципов экологии в лакокрасочной промышленности
Лакокрасочные материалы составляют довольно широкий круг материалов, используемых в практике. Это и эмали, и растворители, и грунтовки. Самую большую опасность для окружающей среды ...

Разработка элективного курса по теме Экологический мониторинг водных объектов
Исключительное строение и свойства, а также роль воды в жизни человека и всего живого на Земле обуславливает большое и постоянно возрастающее внимание к изучению гидросферы, режим ...

Совершенствование деятельности администрации муниципального образования Город Хабаровск по организации сбора, вывоза, утилизации и переработке производственных отходов
Актуальность темы. Развитие зеленой экономики стало фактом уже много лет назад. Однако до сих принципы ее остаются по большей части не восприняты. Логика развития человечества в ...